168官方开奖官网直播

客户服务

服务指南

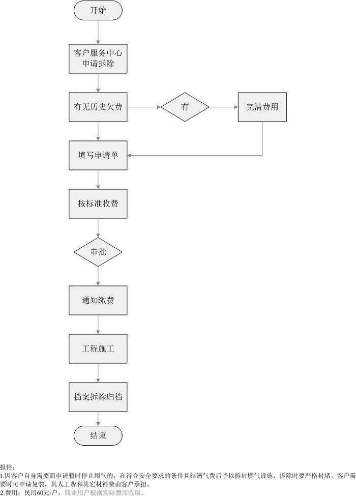
用户报停流程

发布时间:2015-12-11

 用户报停流程.jpg

168官方开奖官网直播